С недавнего времени в общую тенденцию пытаются вписаться и консервативные отрасли, в число которых входят предприятия оборонного комплекса. Среди основных задач внедрения на предприятиях ОПК энергоэффективных технологий стоят: использование инновационного оборудования, оптимизация структуры энергоснабжения и создание объектно-ориентированных испытательных комплексов.
Ряд специалистов предприятий, в том числе, компании «РУСЭЛПРОМ-Мехатроника» (ранее ВНИИЭлектропривод, МВЗ им. М.Л. Миля), многие годы работают над созданием электромеханических комплексов для машиностроения на основе энергоресурсосберегающих технологий для испытания сложных трансмиссий с редукторами транспортных средств (авиационная, судостроительная, тракторная, автомобильная и автобронетанковая отрасли промышленности, железнодорожный транспорт и др.).
В комплексах используются электрические машины и в качестве привода и в качестве нагружающего устройства. При этом машина нагружения работает в режиме генератора и, создавая в испытуемом объекте нагрузочные крутящие моменты, питает электроэнергией привод. Таким образом, в комплексах до 70–75% той энергии (топлива), которая обычно теряется в нагружающих устройствах, используется полезно, обеспечивая их высокую экономичность.
Следует отметить, что стендовые испытания по сравнению с натурными имеют целый ряд преимуществ, наиболее существенными из которых являются:
- возможность на стадии разработки агрегата всесторонне проверять заложенные в его конструкцию решения и своевременно находить и устранять дефекты;
- определение вплоть до разрушения ресурса работы как опытных, так и серийных агрегатов;
- выявление основных причин аварий транспортных средств путем моделирования реальных режимов;
- значительное сокращение времени и стоимости испытаний;
- полная автоматизация процесса испытаний.
Стенды для испытаний трансмиссий и редукторов вертолета
Специалистам в авиастроении известно, что одними из наиболее сложных механических систем являются силовые редукторы и трансмиссии вертолетов. Это обуславливает и сложность создания установок для их стендовых испытаний. Известные установки обладают целым рядом недостатков. Так, механические замкнутые стенды проектируются как индивидуальные и требуют разработки специальных загрузочных редукторов, обычно сложных и дорогих. При этом они не обеспечивают требуемого быстродействия при отработке форсированных режимов нагружения. Еще больше страдает экономичность. В других стендах вся энергия, необходимая для испытаний, теряется в устройстве нагружения. Нагрузочные устройства комплексов мощностью до 1 МВт выполняются с использованием электрических машин постоянного тока и статических преобразователей. При создании нагрузочных устройств комплексов большей мощности (тяжелые вертолеты) возникает необходимость применения машин и преобразователей переменного тока, так как сказывается реально существующее ограничение машин постоянного тока по удельной мощности.

Рис. 1. Схема электромеханического комплекса для испытаний силовой передачи вертолета МИ-38 (мощность нагружения 10 МВт, напряжение 10 кВ).
1. Редуктор несущих винтов
2. Хвостовая трансмиссия
3. Промежуточный редуктор
4. Хвостовой редуктор
5. Нагрузочный генератор хвостовой трансмиссии (600 кВт)
6. Нагрузочные генераторы 5x2000 кВт
7, 8, 9. Дополнительные редукторы стенда
10. Приводные асинхронные электродвигатели 2x4000 кВт
11. Приводные электродвигатели постоянного тока (2x1000 кВт)
12, 13. Устройства воспроизведения вращающегося вектора сил
14. Устройство регулирования скольжения электродвигателя
15. Выпрямитель
16. Преобразователи
17. Силовые трансформаторы
18. Шкаф собственных нужд
19. Пульт управления
20. Видеотерминальная станция
21. Видеопульт
На рис. 1 представлена схема электромеханического комплекса для испытаний силовой установки тяжелого вертолета семейства МИ.
Комплекс обеспечивает:
- Воспроизведение нагрузок на силовую часть вертолета, адекватных реальным условиям пилотирования.
- Возможность реализации предельных нагрузок вплоть до разрушения без риска для человека.
- Точное определение ресурса работы опытных и серийных узлов и агрегатов.
- Полностью автоматизированный процесс испытаний.
- Энергоресурсосбережение и отсутствие вредных выбросов.
- Повышение качества и надежности проводимых испытаний.
- Сокращение эксплуатационных расходов и времени на испытания.
Одной из решаемых проблем является определение оптимальных по потерям энергии силовых структур комплекса. В основу построения таких структур в компании «Русэлпром-Мехатроника» приняты схемы взаимной нагрузки электрических машин. При этом возникла задача создания специальных стендовых редукторов.
Поскольку испытания вертолетных трансмиссий проводятся при постоянной частоте вращения по основной координате – передаваемой мощности, то изменяемой координатой можно считать нагрузочный крутящий момент.
Использование координаты тока в контуре нагружения недопустимо, так как в режимах работы при частотах, близких к резонансу, изменение тока и крутящего момента не адекватно. Поэтому для комплексов используются датчики крутящего момента различного типа.
Еще одна важная проблема связана с тем, что силовая часть вертолета содержит в своем составе упругие звенья со сравнительно малой жесткостью. Эта особенность значительно усложняет задачу создания комплексов с требуемыми статическими и динамическими характеристиками, так как в сочетании с инерционными массами электрических машин образуется система с ярко выраженными колебательными свойствами. Для нормального функционирования испытательных установок были разработаны способ и устройства демпфирования механических колебаний низкой частоты, обеспечивших адекватность результатов полетным нагрузкам трансмиссии и редукторов.

Рис. 2. Тяжелый вертолет

Рис. 3. Вертолет Ка-226
На валы несущих и хвостовых винтов кроме крутящего момента воздействует при работе изгибающий момент
(вращающийся вектор сил). Для имитации такого воздействия на валы созданы специальные гидравлические устройства и разработаны датчики усилий – это решение еще одной проблемы.
Специалисты НПЦ «РУСЭЛПРОМ-Мехатроника» и МВЗ им. М.Л.Миля совместно с предприятиями авиационной промышленности за прошедшие годы внедрили ряд испытательных комплексов, подтвердивших их высокую эффективность.
Одной из последних разработок стал комплекс для испытаний трансмиссий выпускаемых ОАО «Камов» вертолетов серии Ка, выполненных с соосной несущей системой (рис. 3).
Стенд предназначен для проведения приемо-сдаточных, квалификационных технологических, государственных и сертификационных испытаний трансмиссий.

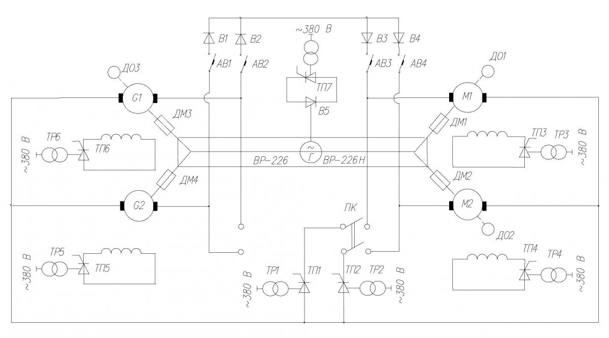
Рис. 4. Структурная схема силовой электрической части стенда для испытания трансмиссии
На рис. 4 структурная схема силовой электрической части стенда:
М1, М2 – электродвигатели приводные 600 кВт, 1500 об/мин;
G1, G2 – генераторы нагрузочные 500 кВт, 1500 об/мин;
ТР1, ТР2, ТР3, ТР4, ТР5, ТР6, ТР7 – силовые трансформаторы;
ТП1, ТП2, ТП3, ТП4, ТП5, ТП6, ТП7 – тиристорные преобразователи постоянного тока;
ДМ1, ДМ2 , ДМ3, ДМ4 – датчики крутящего момента;
ПК – переключающий контактор;
ВР-226, ВР-226Н – редукторы;
Г – генератор бортовой сети.
Создание энергосберегающего электромеханического комплекса, который придет на смену натурному, запланировано на 2013-2014 год. Что это дает? Потери топлива ТС-1 при 300-часовых натурных испытаниях трансмиссии вертолета Ка-226 составляют 42000 кг или 1680 тыс. рублей, в то время как стоимость электроэнергии при таких же, но стендовых испытаниях не будет превосходить 120 тыс. рублей.
При этом в отличие от натурных, создающих шум и вредные выбросы отработанных газов, стенд при испытаниях трансмиссий не нарушает экологию окружающей среды.
Технические решения защищены патентами.
Стенды для испытаний авиационных двигателей
Для аэродинамических исследований и градуировки приемников воздушного давления и температуры авиационных двигателей в центральном институте авиационного моторостроения (ЦИАМ), являющимся государственным научным центром Российской Федерации, используются испытательные стенды У-107 и УИН-300. В их составе: рабочая камера аэродинамической трубы с соплом и диффузором; входной и выходной газовоздушные тракты; ускорители; маслосистема; система водяного охлаждения. Рабочая камера предназначена для установки в ней исследуемого объекта и создания перед ним равномерного потока воздуха с требуемыми характеристиками (температурой, плотностью и т.п.). На входе в рабочую камеру установлено профильное сопло, а на выходе диффузор. Входной трубопровод обеспечивает подвод воздуха с атмосферным давлением из входной шахты в рабочую часть трубы, выходной – отвод воздуха из рабочей части в атмосферу. Ускорители предназначены для увеличения давления воздуха в рабочей камере.
Изменение давления воздуха в аэродинамической трубе создается путем регулирования частоты вращения привода вентилятора. Для обоих испытательных стендов их привод реализован на основе электродвигателей постоянного тока с независимым возбуждением (табл. 1). Для привода стенда У–107 используются два электродвигателя, работающие на общий вал приводного редуктора.
Таблица 1. Технические данные электродвигателей испытательных стендов
ПараметрыУ-107УИН - 300Номинальная мощность, кВт200428Номинальное напряжение якоря, В550500Номинальный ток якоря, А364960Номинальная частота вращения, об/мин14202260Номинальное КПД, %9093Напряжение возбуждения, В220220Номинальный ток возбуждения, А1212
Ценность метрологических результатов исследований в аэродинамической трубе определяется в основном точностью и стабильностью поддержания частоты вращения привода вентилятора. Поэтому для повышения класса точности результатов исследований была выполнена специалистами НПЦ модернизация стендов с заменой электроприводов постоянного тока и аналоговых систем управления на цифровые.
Модернизация электроприводов стендов У-107 и УИН-300 обеспечила высокую точность стабилизации и широкий диапазон регулирования частоты вращения вентиляторов аэродинамических труб. Это позволило не только повысить метрологические результаты исследований на стендах, но и резко повысить эксплуатационную надежность системы за счет внедрения средств диагностирования ее технического состояния.
Основные преимущества разработанных комплексов по сравнению с известными:
- высокая точность и быстродействие воспроизведения требуемых графиков нагрузки;
- возможность точного повторения испытаний;
- реализация предельных нагрузок вплоть до разрушения без риска для человека;
- повышение надежности и стабильности работы комплексов;
- полная автоматизация процессов испытания и независимость качества от квалификации обслуживающего персонала;
- снижение трудовых затрат и улучшение условий эксплуатации;
- малая потребляемая мощность (20...25%) из питающей сети по сравнению с мощностью нагружения, что обеспечивает значительную экономию электрической энергии на испытаниях.
На предприятиях ОАО МВЗ им. М.Л.Миля (Москва),
ОАО «Камов» (Москва), ОАО «Красный Октябрь» (С-Петербург), а также на серийных ремонтных заводах и базах работают комплексы для испытаний всей трансмиссии, а также комплексы для испытаний ее отдельных агрегатов.
Стенды для испытаний макетов самолетов в аэродинамической трубе
Стенд ФГУП ЦАГИ (Жуковский) имеет в своем составе главный привод турбокомпрессора мощностью 100 МВт,
10 кВ аэродинамической трубы и шесть дополнительных турбокомпрессоров мощностью 12 МВт, 10 кВ каждый. Последние обеспечивают различные изменения в основном потоке аэродинамической трубы.
В 2005 году специалистами НПЦ была проведена модернизация электроприводов шести турбокомпрессоров мощностью 12 МВт, 10 кВ каждый с заменой преобразователей частоты на современные.
Опыт эксплуатации в течение последних лет показал высокую надежность электроприводов турбокомпрессоров.
Асинхронный частотно-регулируемый электропривод центробежной установки
В Московском институте инженеров транспорта (МИИТ) для определения технологических показателей и качества материалов полотна железных дорог используется центробежная установка ЦБУ. На ее основе моделируются и решаются задачи по оценке устойчивости откосов и склонов, определяется осадок деформирующихся и потенциально-опасных насыпей, проводится проверка эффективности различных способов их усиления, воздействия динамических поездных нагрузок, формализация которых с помощью математических методов еще не освоена. Ценным качеством подобного моделирования является то, что все технологические условия эксплуатации материалов в ЦБУ выполняются заметно быстрее по сравнению с натурными испытаниями.

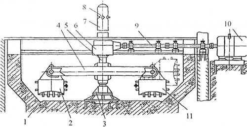
Рис. 5. Общий вид центробежной машины.
Исследуемый материал ЦБУ (рис. 5), помещается в две ее каретки 2 и 11, шарнирно подвешенные к коромыслу 4, которое закреплено на вертикальном валу 5 с нижней опорой 3 и приводится во вращение электродвигателем 10 через горизонтальный вал 9 и конический редуктор 6 с передаточным числом 3,37. Центробежная камера выполнена в виде закрытого железобетонного котлована цилиндрической формы и является несущим корпусом для всей конструкции. Вертикальный вал центрифуги в верхней части пустотелый. По пустотелой верхней части вала проходят трубопровод гидравлической системы и кабель с токосъемным устройством и скользящими контактами.
Результирующий приведенный момент инерции двигателя с учетом кареток с грузом 170 кг равен J = 1220 кг*м2. Центробежная установка является объектом регулирования с большим моментом инерции и малым статическим моментом, обусловленным только потерями на трение в подшипниках и редукторе и сопротивлением воздуха вращающимися кареткам.

Рис. 6. Однолинейная схема силовой части электропривода ЦБУ.
Электропривод ЦБУ (рис. 6) должен обеспечивать за 12 мин. плавный разгон центрифуги при максимальной ее загрузке до максимальной частоты вращения 320 об/мин. Электропривод ЦБУ обеспечивает все необходимые по технологии исследования материала с построением нагрузочных графиков в координатах "время-частота вращения".
В качестве привода ЦБУ выбран асинхронный частотно-регулируемый электропривод в составе асинхронного электродвигателя типа 5АМ315М4УЗ, 250 кВт, 380 В, 442 А, 990 об/мин и преобразователя частоты серии SINAMICS G150.
Однолинейная схема силовой части электропривода ЦБУ представлена на рис. 6. Микропроцессорная система управления электроприводом бездатчикового по частоте вращения электродвигателя в составе преобразователя частоты реализована по структуре векторного управления.
Панель управления имеет: клавиши для ввода задания управляющих воздействий и переменных параметров электропривода; дисплей для вывода текстовой информации и отображения текущих переменных; сигнальные лампы для отображения режимов работы и состояния электропривода (включено, предупреждение, авария). Терминал пользователя представляет собой набор клеммников, на которые подаются цифровые и аналоговые сигналы управления преобразователем частоты от внешних устройств – кнопок, реле, потенциометров, термодатчиков, а также выводятся сообщения о текущих значениях переменных электропри-вода.
Сигналы управления частотой вращения центрифуги могут поступать как от программно-задающего устройства терминала, так и от пульта ручного управления.
Наличие большого количества фиксированных заданий скоростей и удобной графической панели оператора позволяет осуществлять быстрое переключение между различными экспериментами на установке, а также наглядно отслеживать текущие значения координат электропривода в процессе эксперимента.
В настоящее время планируется ввод испытательной установки в единый информационно-измерительный комплекс, предоставляющий возможности архивации и статистического анализа экспериментальных данных.
Результаты эксплуатации ЦБУ подтвердили ее надежность, энергетическую и технологическую эффективность. На ее основе специалистами МИИТ проводятся испытания ряда грунтов, позволяющих предлагать более эффективные методы адаптации исследуемого материала к железнодорожным нагрузкам.
За последние годы специалисты «Русэлпром-Мехатроника» разработали целый ряд стендов для испытания синхронных и асинхронных высоковольтных и низковольтных электродвигателей, работающих с преобразователями частоты.
Г.М. Иванов, д-р техн, наук, проф., директор
(4922) 43-09-53, elprivivanov@mail.ru
Москва, НГЦ «Русэлпром - Мехатроника»
В.И. Новиков, канд.техн.наук, зам. гл. инженера
(495) 974-04-48, eIprivivanov@mail.ru
Москва, ОАО «МВЗ им. М.Л. Миля»
О.И. Осипов, д-р техн. наук, проф., ведущий науч. сотр.
(495) 974-04-48, osipovoi2011@yandex.ru
Москва, МЭИ (ТУ), НПЦ «Русэлпром - Мехатроника»
<"

